Kopalnia schematów elektrycznych http://www.volvowiringdiagrams.com umarła, znalazłem info że zamknięta na prośbę (a raczej groźbę) Volvo
"The content and links of this page were removed at the request of the Volvo Car Corporation VCCS Brand Protection department."
Schematy, Manuale, GreenBooki, Instrukcje
Re: Schematy, Manuale, GreenBooki, Instrukcje
0 x
2x 480,744 USA Turbo,744 USA,850 T-5R,245 USA D24T+IC+, 945, 2x 440, 855 eR, V70 heico
- dom?n
- Administrator
- Posty: 3178
- Rejestracja: 01 października 2014, 00:10
- Lokalizacja: Poznań
- Kontakt:
Re: Schematy, Manuale, GreenBooki, Instrukcje
Szkoda, chociaż po zawierusze z Davem Bartonem można było się spodziewać że to się będzie powtarzać.swital pisze:Kopalnia schematów elektrycznych http://www.volvowiringdiagrams.com umarła, znalazłem info że zamknięta na prośbę (a raczej groźbę) Volvo
"The content and links of this page were removed at the request of the Volvo Car Corporation VCCS Brand Protection department."
0 x
940 Turbo '91 · dekwadrat · poznańskie klasyki nocą
re5pect pisze: Jeżeli chcesz żeby Twoje RWD dobrze się prowadziło w zakrętach, było szybkie, dobrze hamowało, a to wszystko bez wydawania taczki pieniędzy na modyfikacje to polecam zakup BMW
-
szary_misiek
- Posty: 134
- Rejestracja: 09 października 2014, 21:53
- Lokalizacja: Elbląg
Re: Schematy, Manuale, GreenBooki, Instrukcje
Znalazłem zeskanowane katalogi cześci do 940/960/v/S90.
https://weblisher.textalk.se/gcp/201602 ... Conflict=1
https://weblisher.textalk.se/gcp/201601 ... Conflict=1
Kiedyś katalogi były dostępne w necie, ale ostatnio coś słabo mi działa, nie moge znaleźć np diesli.
https://weblisher.textalk.se/gcp/201602 ... Conflict=1
https://weblisher.textalk.se/gcp/201601 ... Conflict=1
Kiedyś katalogi były dostępne w necie, ale ostatnio coś słabo mi działa, nie moge znaleźć np diesli.
0 x
Re: Schematy, Manuale, GreenBooki, Instrukcje
szary_misiek,
do tych linków odsyła oficjalny dystrybutor części do klasycznych modeli. Więcej katalogów części pod tym adresem:
http://www.gcp.se/en/catalogues/
do tych linków odsyła oficjalny dystrybutor części do klasycznych modeli. Więcej katalogów części pod tym adresem:
http://www.gcp.se/en/catalogues/
0 x
760 Turbo '89 B230FT M46
-
szary_misiek
- Posty: 134
- Rejestracja: 09 października 2014, 21:53
- Lokalizacja: Elbląg
Re: Schematy, Manuale, GreenBooki, Instrukcje
Maab, dzięki piękne, ale to jest cały czas wersja, że tak powiem PDFowa, mi chodziło, że nie mogę już znaleźć dla diesla wersji bardziej jako aplikacja z podziałem na kategorie itp, coś jak niżej:
https://www.volvopartswebstore.com/cars ... parts.html
Była kiedyś jeszcze inna stronka, w której wędrowanie po rozdziałach było jeszcze bardziej intuicyjne.
https://www.volvopartswebstore.com/cars ... parts.html
Była kiedyś jeszcze inna stronka, w której wędrowanie po rozdziałach było jeszcze bardziej intuicyjne.
0 x
- dom?n
- Administrator
- Posty: 3178
- Rejestracja: 01 października 2014, 00:10
- Lokalizacja: Poznań
- Kontakt:
Re: Schematy, Manuale, GreenBooki, Instrukcje

Czy ktoś z Was ma może tę instrukcję w sensownej jakości?
0 x
940 Turbo '91 · dekwadrat · poznańskie klasyki nocą
re5pect pisze: Jeżeli chcesz żeby Twoje RWD dobrze się prowadziło w zakrętach, było szybkie, dobrze hamowało, a to wszystko bez wydawania taczki pieniędzy na modyfikacje to polecam zakup BMW
Re: Schematy, Manuale, GreenBooki, Instrukcje
1 x
Kanciaste VOLVO - ZAWSZE w drodze.
Teoria jest wtedy, kiedy wiemy wszystko, a nic nie działa! Praktyka jest wtedy, kiedy wszystko działa, a nikt nie wie dlaczego
Teoria jest wtedy, kiedy wiemy wszystko, a nic nie działa! Praktyka jest wtedy, kiedy wszystko działa, a nikt nie wie dlaczego
Re: Schematy, Manuale, GreenBooki, Instrukcje
I jeszcze to
https://www.sjorswolters.nl/files/Volvo%20240/
Wysłane z mojego PRA-LX1 przy użyciu Tapatalka
https://www.sjorswolters.nl/files/Volvo%20240/
Wysłane z mojego PRA-LX1 przy użyciu Tapatalka
0 x
Re: Schematy, Manuale, GreenBooki, Instrukcje
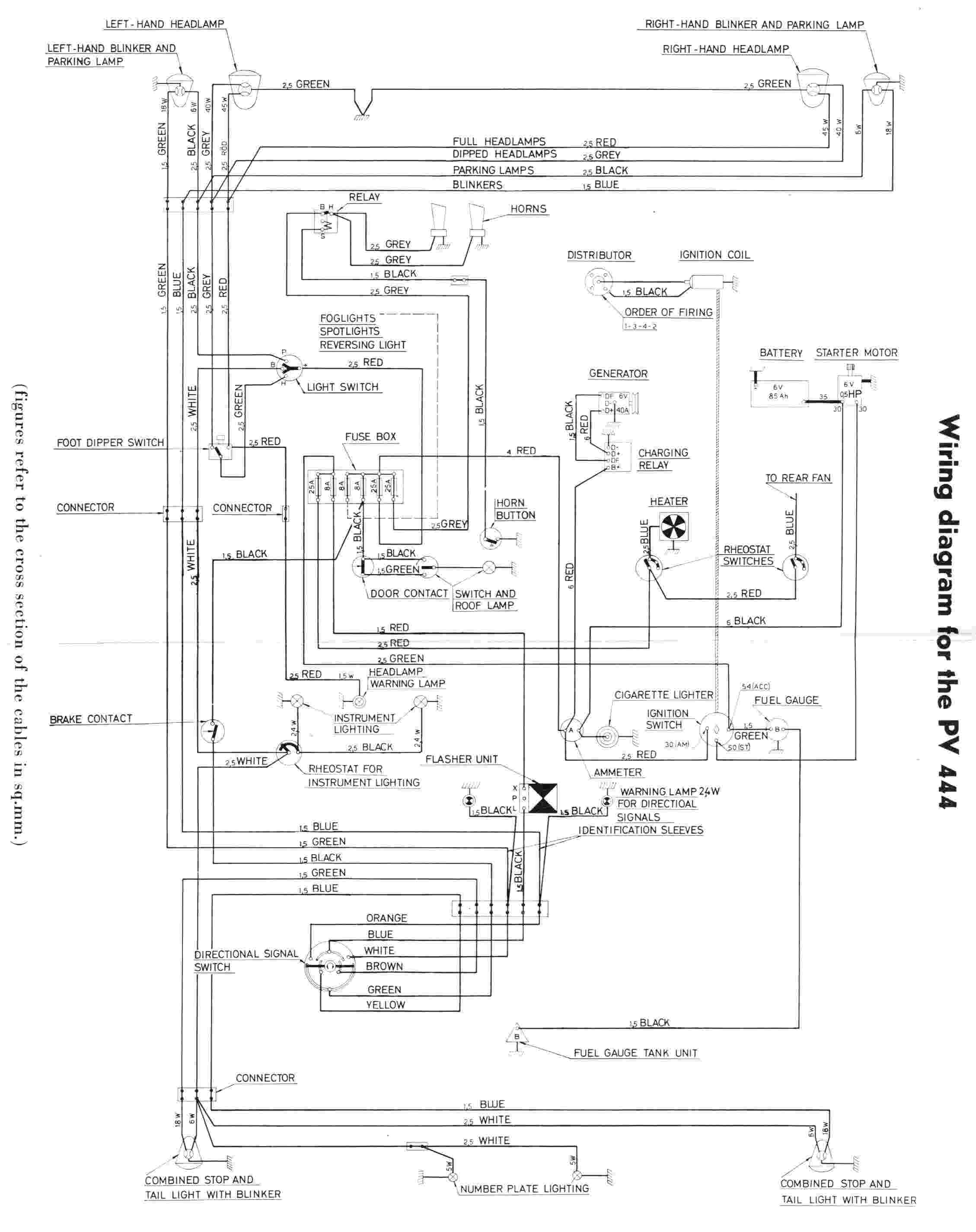
Witam, czy przypadkiem ktoś ma lub wie gdzie można znaleźć schemat instalacji elektrycznej do volvo pv544?
)?
0 x
Re: Schematy, Manuale, GreenBooki, Instrukcje
Tyle znalazłem
- Załączniki
-
- electrical-wiring-diagram-of-volvo-pv444.jpg (117.16 KiB) Przejrzano 7703 razy
-
- complete-wiring-diagram-of-volvo-pv544.jpg (220.04 KiB) Przejrzano 7703 razy
0 x